UPS의 시스템 구성에는 여러 가지 방식이 있어 부하의 요구도에 따라서 선택되고 있는데 다음은 대표적인 시스템 구성상의 종류에 대하여 기술한다.
교류출력 외에 직류출력의 UPS도 있으나 여기서는 교류출력의 UPS만에 한정시킨다.
상용전원 정전시 전력공급용으로 축전지의 충전방식에 관하여 UPS의 순변환기로 충전하는 부동충전 방식과 전용의 충전기를 갖는 직류스위치방식이 있다. 이제까지 입력역률의 관계에서 부동충전 방식은 중·소용량기에, 직류스위치방식은 대용량기에 주로 적용 되어 왔으나 현재는 순변환기의 PWM화에 의한 고역률 컨버터 방식이 대용량기에도 적용됨에 따라서 부동충전방식이 일반화 되었다.
UPS에는 당연히 고도의 신뢰성이 요구된다. 따라서 단독운전으로는 만일의 고장이 염려되므로 중·소용량기에서는 특히 중요시스템 의 경우에 부하용량을 수용하는 2대의 UPS를 병렬로 설치하여 만일 1대가 고장난 경우에는 나머지 1대로 운전하는 방식이다. 또한 운전기에 대한 예비기를 1대 대기시키는 방식을 취하고 대용량 시스템에서는 용량적으로 UPS의 필요대수 외에 1대 혹은 경우에 따라 서는 2대를 여분으로 접속하여 1대의 UPS가 고장나도 운전을 계속하고 또 1대씩 점검할 수 있도록 하며 UPS의 모델에 따라 4대에서 최대 9대까지의 병렬운전이 가능하다.
UPS시스템의 신뢰성 향상대책으로 특별히 중요한 시스템이나 혹은 대용량 시스템에 있어서는 병렬 운전방식이 취하여지나 일반적으 로는중·소형시스템을 중심으로 UPS와 병렬로 상용 바이패스 전원을 가지도록 하여 UPS의 고장시나 혹은 과부하시에 상용 바이패스 (전원)에서 급전하는 시스템으로 하여 신뢰성을 높이는 방식을 취하고 있다. UPS에서 상용 바이패스로, 혹은 상용 바이패스에서 UPS 로 전환함에 있어 부하에 영향을 주지 않도록 무순단화가 되어 있으며 또 과부하로 상용 바이패스에 전환된 경우에는 부하가 정상으로 되돌아가면 자동적으로 UPS측으로 재전환되는 오토리턴 방식이 일반적이다. 당연한 일이지만 HOT STAND-BY 운전방식은 상용전원 과 UPS의 출력 주파수가 동일하여야 한다는 것이 전제로 된다.
상용 바이패스를 가지는 방식에서는 일반적으로 UPS가 주이고 상용전원이 예비형으로 되어 있으나 반대로 상시용으로 운전함으로써 운전효율을 높이고 상용전원의 정전시 UPS로 백업하는 UPS의 OFF LINE 운전방식이 사용되고 있어 소용량기에서는 SPS(Stand by Power System)이라고 불려지고 있다. Off line 운전방식은 UPS를 무부하 운전상태에서 대기시켜 상용전원의 정전시에 순간정전됨이 없이 부하에 전력을 공급하는 운전 대기 방식과 UPS를 정지상태로 대기시켰다가 상용 전원 정전시에 전환하는데 순간단전을 수반하 는 정지 대기 방식으로 나누어진다.
기타 시스템 구성으로서 예를 들면 입력 변압기의 유무라든가 병렬 운전방식에 있어서 축전지를 UPS마다 개별로 두느냐 또는 축전지 만 공통으로 하느냐 등 부하의 요구나 비용 등에 따라서 여러 가지 방식을 생각할 수 있다.
UPS의 종류로는 상술한 기본적인 시스템 구성 외에 상용의 수전방식, 부하의 급전방식, 운전 조작 방식, 모니터 방식 등 각각에 대한 여러 가지 방식이 있어서 가격이나 부하의 요구에 따라서 선택할 필요가 있다.
1. 프로세서 제어 및 자동화 장비 사용 증가
2. 전원에 민감한 기기등의 불시 정지
3. 불안정한 전압 인가후 기기 오동작
1. 고성능 서버사용 증가로 무정전 및 고품질 전력 유지 필요
2. 금융 서비스 전산망 증가
3. 통신업체 인터넷 서비스 지원 증가
1. 수술용 고정밀 의료 장비 사용 증가
2. 고밀도 장비 사용으로 전원 변동 따른 문제점 발생
3. 정밀 계측 점검 장비의 증가로 안정적 전원요구
1. 1분 이상 정전, 순간정전
2. 과도한 부하 사용으로 순간 전압 강하
3. 순간적인 전압 상승인 스파이크 발생
1. C성 부하(PC, 통신용 정류기) 사용으로 역류 고조파 발생
2. 노이즈처럼 전기 공급선을 통해 흐르는 높은 주파수 신호
1. 일시적으로 전력을 과도하게 공급되는 경우
2. 번개 및 써지로 인한 경우

◆ 고조파의 발생원리
최근 문제가 되고 있는 전기 사용 장소의 고조파 장해 현상을 쉽게 이해하는 방법은 고조파를 전류원으로 보고 해석하는 것이다. 전력변환기기, 인버터, OA기기 등 반도체 응용기기와 같이 비선형 특성을 갖는 부하에 정현파 전압을 인가하면 흐르는 전류는 일반 적으로 고조파 함유율이 있는 왜형파의 형태가 된다.

◆ 고조파의 발생원리
1 = √211sin(wt+ ∮1) +Σ Insin(nwt+∮n)
여기서, n=3, 4, ......., 2m+1(m=1,2,3, ・・・∝), 11: 정격전류, In: n차 고조파위의 식에서처럼 상용주파수 성분(11)과 그정수배의 주파수 성분(In)과 합성된 파형으로 나타난다. 즉, 왜형파 전류는 각 고조파 성분의 중첩으로서 표현할 수 있다.
고조파 전류원은 차수마다 존재하며 발생한 전류는 부하단에서 전력계통 및 타부하단으로 유출된다.
고조파 전류는 임피던스에 비례하여 분류되며, 전 계통에 걸쳐서 흐른다.
계통 임피던스는 주파수에 의해서 변하기 때문에 고조파 회로는 발생차수 만큼 존재한다.
실제 회로의 파형은 기본파와 복수 고조파의 순시치가 합성된 것이다.
배전계통의 고조파 전압은 계통의 여러 곳에서 유입하는 고조파 전류와 계통의 임피던스에 의해서 발생한다.

콘덴서 리액터: 고조파 전류에 대한 회로의 임피던스가 공진현상 등에 의해 감소하여 대전류가 유입하고 과열, 소손 또는 진동, 소음의 발생
케이블: 3상4선식 회로의 중성선에 고조파 전류 유입에 의한 중성선 과열
변압기 : 고조파 전류에 의한 철심의 자화현상으로 소음 발생 고조파 전류전압에 의한 철손동손의 증가로 용량 감소
계기용변성기: 계기용 변성기에 초기 위상오차 있는 경우
±ö tanp(₲는 사이리스터 위상제어등 제어전류의 위상각)의 영향으로 측정 정밀도 저하
음향기기 : 고조파 전류전압에 의한 다이오드, 트랜지스터, 콘덴서등 부품의 고장, 수명저하, 성능의 열화
보호계전기 : 고조파 전류 혹은 전압에 의한 설정레벨의 초과위상변화에 의한 오동작
적산전력계 : 유효자속이 비선형 특성으로 자속변화가 완전히 적응하지 못하므로 측정오차 발생 고조파 전류의 과대한 유입에 의한 전류코일 소손
보호계전기 : 고조파 전류 혹은 전압에 의한 설정레벨의 초과
· 위상변화에 의한 오동작
MCCB : 과대한 고조파 전류에 의한 오동작
POWEWR FUSE : 과대한 고조파 전류에 의한 용단
1. 전력전자 기술을 전력 계통에 적용하여 고품질의 전력공급 시도
2. 고객의 요구 수준에 따른 전력 공급 방식 차등화 도입
3. 품질 향상과 고 신뢰 공급 시스템 구축으로 전력 시장 개방시의 경쟁력 도모가 필요함.
1. 전압 보상기기를 사용하여 변화를 보상한다.(UPS)
2. 역류 고조파를 제거한다. (고조파 필터)
3. 노이즈 및 써지를 방지한다. (노이즈 필터, 써지 보호기)



1. N(-)형 반도체와 P(+)형 반도체를 접합시킨것으로 전류를 한쪽 방향으로만 흐른다.
2. (+)극은 애노드로 A로 표시, (-)극은 캐소드로 C로 표시함.
3. 기호 
4. 정류용, 제너용(전압을 일정하게 함), 쇼키드(전압강하가 낮고 속도가 빨라 고조파용)
TVS(일시 과도 전압을 억제함), 등등 여러가지가 있음.

1. Diode에 제어극인 케이트(G)가 추가되며 케이트와 캐소드간의 200mV ~ 500mV만 인가하여도 케이트 내부에는 공핍층이 형성되어 이 공핍층이 줄어 들면서 도통하게 된다.
2. 기호 
3. 일반 정류용(상용전원 정류기, 무접점 SW에 사용함)
고주파용(강제전류식 인버터에 사용함)

pn접합 반도체는 정상 상태에서는 그 접합면과 같이 캐리어(전자 또는 정공)가 존재하지 않는 영역을 가지고 있다. 이 영역을 공핍층 이라 한다. 또한 pn접합 반도체의 양단에 역방향 전압을 가하면 접합부에 대하여 반대측 양단에 캐리어가 모이므로 공핍층은 더욱 커진다.

1. N형 반도체와 P형 반도체를 PNP/NPN 형태로 접합한 구조의 소자 로 전류의 흐름을 조절할 수 있어 전류 구동형 소자 이다.
2. 기호 
3. UPS에 사용 되는 트랜지스터는 이런 구조가 2개 이상 이며 전류용량도 상대적으로 커 일명 POWER TR이라고도 함.

1. FET( 빠른 스위칭 속도, 저압에 유리)+TR(속도는 늦지만 고압에 유리)
2. 기호에 보드시 구동부는 FET이고 출력부는 TR이다.
3. 기호 
4. UPS 소용량, 대용량 등 주로 사용됨.
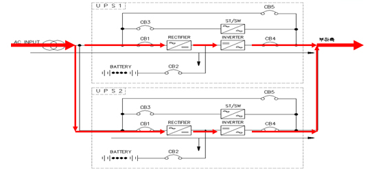
- 상용AC → DC 변환시키는 기능과 축전지의 충전.
- SCR, 방열판, 구동용 Drive PCB로 구성됨.
- DC → AC 변환시켜 Critical 부하에 안정된 전력을 공급한다.
- IGBT, 방열판, DC CAP, 구동용 Drive PCB로 구성됨.
- PWM (순시 전압 제어 방식) 제어로 함.
- 인버터 고장, 과부하시 한전측으로 무순단 절체 또는 이상 복구후 인버터로 절체함.
- SCR, 방열판, 구동용 Drive PCB로 구성됨.
- 전자적인 절체가 되지 않을 경우를 위해 비상 SW를 구성한다.
- 상용 전원이 정류부에 인가되어 DC로 변환되어 축전지에 충전과 동시에 인버터에 의하여 AC로변환되어 Critical 부하에 공급된다.

- 정류부는 동작이 중지되고 축전지가 인버터를 통하여 무순단으로 Critical 부하에 공급한다.
- 이때 축전지가 불량이나면 부하는 차단된다.

- DC UV Trip 전에 상용 전원이 회복되면 정류부가 동작하여 축전지를 충전 시킴과 동시에 부하에 전력을 공급한다.

- 과부하나 UPS 고장이 일어나면 Critical 부하가 전자적인 Bypass로 절체한다.

- UPS 의 중대한 고장이나 UPS를 전원으로부터 분리하고자할때 Bypass (CB5) ON을 시켜 부하를 공급한다.

- UPS 단일 모듈로 구성됨.
- 용량은 부하 용량과 같고 By-pass 기능을 갖고 있다.

- UPS 2대 이상의 모듈로 구성되며, 2대가 부하를 분담하고 있음.
- 2대중 한대가 고장시 정상 동작중인 UPS가 모든 부하를 공급하고 과부하나 나머지 한대 마저 고장시 By-pass로 절체된다.

- 최종 load UPS가 고장 나면 동기 절체부가 동작하여 예비 UPS 출력이 부하를 전담하며 이때 예비 UPS 도 고장시 By-pass 절체된다.

1. 주위환경, 운전상태, 표시등 점검
2. 소음, 진동, 미상 발열등 점검
3. 간단한 행위이며 기술이 필요하지 안음
1. 각종 계측값 점검
2. 구성 기기 및 부품 외관 점검(부품 누액, 변형, 변색)
3. 기술 및 안정성을 고려하여 전문 서비스업체와 보수 계약을 맺어 실시함
1. 보수 업체와 실시함을 원칙으로 함
2. 불량 부품 교체 및 동작 시험, 특성 시험 실시
3. 현장 요원 기술 교육실시하여 기술 향상시킴
㈜아세아이앤지는 개인정보보호법에 따라 정보주체의 개인정보를 보호하고 이와 관련한 고충을 신속하고 원활하게 처리할 수 있도록 하기 위하여 다음과 같이 개인정보 처리지침을 수립·공개합니다.
㈜아세아이앤지는 개인정보를 다음의 목적을 위해 처리합니다. 처리한 개인정보는 다음의 목적이외의 용도로는 사용되지 않으며 이용 목적이 변경될 시에는 사전 동의를 구할 예정입니다.
가. 재화 또는 서비스 제공상담서비스 제공
콘텐츠 제공 등을 목적으로 개인정보를 처리합니다.
㈜아세아이앤지는 법령에 따른 개인정보 보유·이용기간 또는 정보주체로부터 개인정보를 수집 시에 동의 받은 개인정보 보유·이용기간 내에서 개인정보를 처리·보유합니다.
1. 사업신청: 연 사업종료 시
2. 자원봉사 신청 : 연 사업종료 시
㈜아세아이앤지는 정보주체의 동의, 법률의 특별한 규정 등 개인정보 보호법 제 17조 및 제18조에 해당하는 경우에만 개인정보를 제3자에게 제공합니다.
㈜아세아이앤지는 원활한 개인정보 업무처리를 위하여 다음과 같이 개인정보 처리업무를 위탁하고 있습니다.
- 위탁받는 자 (수탁자) : 솔루웨이
- 위탁하는 업무의 내용 : 홈페이지 시스템 운영 및 유지보수
이용자는 개인정보주체로서 다음과 같은 권리를 행사할 수 있습니다.
1. 정보주체는 ㈜아세아이앤지에 대해 언제든지 다음 각 호의 개인정보 보호 관련 권리를 행사할 수 있습니다.
1) 개인정보 열람요구
2) 오류 등이 있을 경우 정정 요구
3) 삭제요구
4) 처리정지 요구
2. 제1항에 따른 권리 행사는 ㈜아세아이앤지에 대해 개인정보 보호법 시행령 제41조 제1항에 따라 서면, 전자우편, 모사전송(FAX) 등을 통하여 하실 수 있으며 ㈜아세아이앤지는 이에 대해 지체 없이 조치하겠습니다.
3. 정보주체가 개인정보의 오류 등에 대한 정정 또는 삭제를 요구한 경우에는 ㈜아세아이앤지는 정정 또는 삭제를 완료할 때까지 당해 개인정보를 이용하거나 제공하지 않습니다.
4. 제1항에 따른 권리 행사는 정보주체의 법정대리인이나 위임을 받은 자 등 대리인을 통하여 하실 수 있습니다. 이 경우 개인정보 보호법 시행규칙 별지 제11호 서식에 따른 위임장을 제출하셔야 합니다.
5. 개인정보 열람 및 처리정지 요구는 개인정보보호법 제35조 제5항, 제37조 제2항에 의하여 정보주체의 권리가 제한될 수 있습니다.
6. 개인정보의 정정 및 삭제 요구는 다른 법령에서 그 개인정보가 수집 대상으로 명시되어 있는 경우에는 그 삭제를 요구할 수 없습니다.
7. ㈜아세아이앤지는 정보주체 권리에 따른 열람의 요구, 정정·삭제의 요구, 처리정지의 요구 시 열람 등 요구를 한 자가 본인이거나 정당한 대리인인지를 확인합니다.
㈜아세아이앤지는 다음의 개인정보 항목을 처리하고 있습니다.
재화 및 서비스제공
1. 사업신청: 기관/단체명, 기관주소, 이름 및 직책, 전화번호(사무실, 휴대전화), 전자우편 주소
2. 자원봉사 신청: 이름, 나이, 전화번호, 소속(학교 및 기관), 전자우편 주소, 경력사항
3. 인터넷 서비스 이용과정에서 아래 개인정보 항목이 자동으로 생성되어 수집될 수 있습니다. IP주소, 쿠키, MAC주소, 서비스이용기록, 방문기록, 불량이용기록 등
㈜아세아이앤지는 다음의 개인정보 항목을 처리하고 있습니다.
재화 및 서비스제공
1. ㈜아세아이앤지는 원칙적으로 개인정보 처리목적 달성 등 개인정보가 불필요하게 되었을 때에는 지체 없이 해당 개인정보를 파기합니다.
2. 정보주체로부터 동의 받은 개인정보 보유기간이 경과하거나 처리목적이 달성되었음에도 불구하고 다른 법령에 따라 개인정보를 계속 보존하여야 하는 경우에는, 해당 개인정보를 별도의 데이터베이스(DB)로 옮기거나 보관 장소를 달리하여 보존합니다.
3. 개인정보 파기의 절차 및 방법은 다음과 같습니다.
1) 파기절차: ㈜아세아이앤지는 파기하여야 하는 개인정보에 대해 개인정보 파기계획을 수립하여 파기합니다. ㈜아세아이앤지는 파기사유가 발생한 개인정보를 선정하고, ㈜아세아이앤지의 개인정보 보호책임자의 승인을 받아 개인정보를 파기합니다.
2) 파기방법: ㈜아세아이앤지는 전자적 파일 형태의 정보는 기록을 재생할 수 없도록 파기하며, 종이 문서에 기록·저장된 개인정보는 분쇄기로 분쇄하거나 소각하여 파기합니다.
㈜아세아이앤지는 개인정보의 안전성 확보를 위해 다음과 같은 조치를 취하고 있습니다.
1. 관리적 조치 : 내부관리계획 수립·시행, 정기적 직원 교육 등
2. 기술적 조치 : 개인정보처리시스템 등의 접근권한 관리, 개인정보 접속기록관리시스템 운영, 고유식별정보 등의 암호화, 보안프로그램 설치
3. 물리적 조치 : 자료보관실 등의 접근통제
㈜아세아이앤지는 개인정보보호법 제29조에 따라 다음과 같이 안전성 확보에 필요한 기술적/관리적 및 물리적 조치를 하고 있습니다.
1. ㈜아세아이앤지는 이용자에게 개별적인 맞춤서비스를 제공하기 위해 이용정보를 저장하고 수시로 불러오는 '쿠키(cookie)'를 사용합니다.
2. 쿠키는 웹사이트를 운영하는데 이용되는 서버(http)가 이용자의 컴퓨터 브라우저에게 보내는 소량의 정보이며 이용자의 PC컴퓨터 내의 하드디스크에 저장되기도 합니다.
1) 쿠키의 사용목적: 이용자가 방문한 각 서비스와 웹 사이트들에 대한 방문 및 이용형태, 인기검색어, 보안접속 여부 등을 파악하여 이용자에게 최적화된 정보제공을 위해 사용됩니다.
2) 쿠키의 설치·운영 및 거부: 웹브라우저 상단의 도구→인터넷옵션→개인정보 메뉴의 옵션 설정을 통해 쿠키 저장을 거부할 수 있습니다.
3) 쿠키 저장을 거부할 경우 맞춤형 서비스 이용에 어려움이 발생할 수 있습니다.
1. ㈜아세아이앤지는 개인정보 처리에 관한 업무를 총괄해서 책임지고, 개인정보 처리와 관련한 정보주체의 불만처리 및 피해구제 등을 위하여 아래와 같이 개인정보 보호책임자를 지정하고 있습니다.
▶ 개인정보 보호책임자: ***
- 전화번호: 070-8292-8010
2. 정보주체께서는 ㈜아세아이앤지의 서비스(또는 사업)를 이용하시면서 발생한 모든 개인정보 보호 관련 문의, 불만처리, 피해구제 등에 관한 사항을 개인정보 보호책임자 및 담당부서로 문의하실 수 있습니다. ㈜아세아이앤지는 정보주체의 문의에 대해 지체 없이 답변 및 처리해드릴 것입니다.
정보주체는 개인정보 보호법 제35조에 따른 개인정보의 열람 청구를 개인정보 보호 담당부서로 할 수 있습니다. ㈜아세아이앤지는 정보주체의 개인정보 열람청구가 신속하게 처리되도록 노력하겠습니다.
정보주체께서는 제1항의 열람청구 접수·처리부서 이외에, 행정안전부의 ‘개인정보보호 종합지원 포털’ 웹사이트(www.privacy.go.kr)를 통하여서도 개인정보 열람청구를 하실 수 있습니다.
▶ 행정안전부 개인정보보호 종합지원 포털 → 개인정보 민원 → 개인정보 열람등 요구 (공공아이핀을 통한 실명인증 필요)
정보주체는 아래의 기관에 대해 개인정보 침해에 대한 피해구제, 상담 등을 문의하실 수 있습니다.
※ 아래의 기관은 ㈜아세아이앤지와는 별개의 기관으로서, ㈜아세아이앤지의 자체적인 개인정보 불만처리, 피해구제 결과에 만족하지 못하시거나 보다 자세한 도움이 필요하시면 문의하여 주시기 바랍니다.
□ 개인정보 침해신고센터 (한국인터넷진흥원 운영)
- 소관업무 : 개인정보 침해사실 신고, 상담 신청
- 홈페이지 : privacy.kisa.or.kr
- 전화 : (국번없이) 118
- 주소 : (05717) 서울특별시 송파구 중대로 135 한국인터넷진흥원 개인정보침해신고센터
□ 개인정보 분쟁조정위원회
- 소관업무 : 개인정보 분쟁조정신청, 집단분쟁조정 (민사적 해결)
- 홈페이지 : www.kopico.go.kr
- 전화 : (국번없이) 1833-6972
- 주소 : (03171) 서울특별시 종로구 세종대로 209 정부서울청사 4층
□ 검찰청 사이버범죄수사단
- 소관업무 : 개인정보 침해 관련 형사사건 문의 및 신고
- 홈페이지 : www.spo.go.kr
- 전화 : 02-3480-3573
□ 검찰청 사이버안전국
- 소관업무 : 개인정보 사이버범죄 신고 및 상담고
- 홈페이지 : cyberbureau.police.go.kr
- 전화 : (국번없이) 182
㈜아세아이앤지는 영상정보처리기기를 설치·운영하고 있지 않습니다.
이 개인정보 처리방침은 2023. 06. 01 적용됩니다.